燃料循環ポンプ(F.O.CIRC. PUMP)

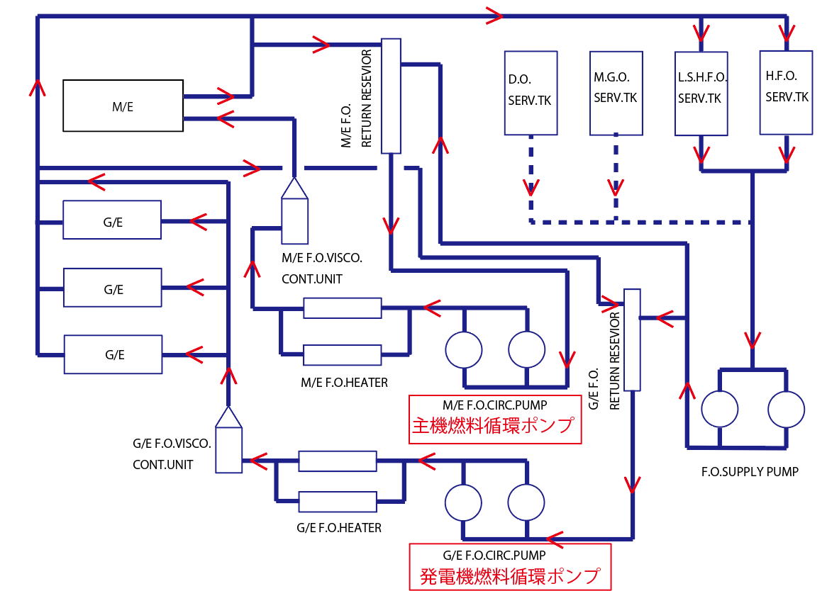
一般的な化石燃料では有るが100年以上続いた燃料システムを上記に示す。
この中で中央下に有るように主機用として燃料を循環し必要量を供給している。
また、発電機も同様に必要量を燃料が循環しながら供給している。
主機は出力により消費量が変化し、発電機は稼働している機器により必要量が変化するので
最大量を流し必要量以外はReturn Reseviorに戻り再度循環する系統と成っている。
例えば7万トン程度の主機に要求される数値:

これからすると5.7m3/h x 0.6MPaと成るが循環容量としては5.7m3/hで十分で有るがここで吐出圧力について
考えると循環系統の温度が3,500秒程度の燃料油で140℃近く上昇させないと主機の要求する粘度に成らない事から
高温で有る為、燃料内の水分が蒸発しエアーポケットを作る原因ともなりかねないので循環系統内の圧力を1MPaまで上げて
出来るだけ水分の蒸発を防ぐ設定としている。
従って:5.7m3/h x 1MPa程度のポンプ容量が望ましい
発電機も同様にメーカー要求の数値(台数分)の容量に吐出圧力を1MPaとするのが望ましい。